差圧式流量計【FK-BFDG】
・差圧検出部(オリフィス)と流量指示部をセットで製作します。
・差圧検出部(オリフィス)の設計と流量指示部の差圧を微小に設定することで、圧力損失を小さく製作することが可能です。
・各種オリフィスを取り揃えており様々なタップ方式に対応可能です。
・現場指示型オリフィス流量計は、反応タンク等に供給される空気量(送風量)を計測するためにも用いられます。
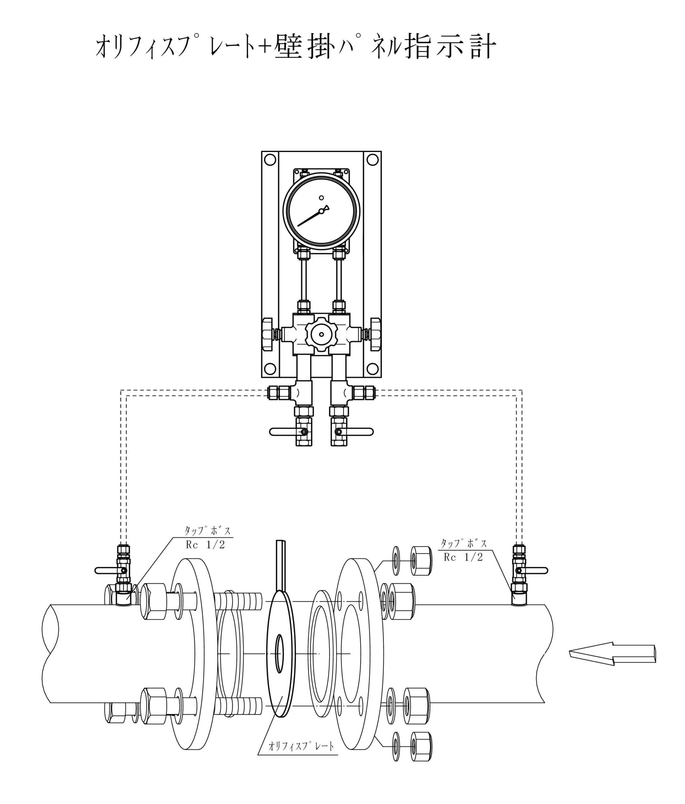
・壁掛型屋外計器盤、壁掛型屋内計器盤にも対応可能です。
・お客様の用途に合わせて様々な口径、流体、流量に1台から対応いたします。
・特殊流れ方向も対応可能ですのでご相談ください。
・差圧検出部から、流量指示計までの配管はお客様にて施行してください。
・日本下水道事業団仕様対応、曝気風量、流量測定
主なタップ方式:ラジアスタップ,コーナータップ
特徴
・長所
(1)絞り部の形状を正確に作成すれば、実際の流体を流して校正を行う必要がありません。JISなどで規格が決められています『JIS Z 8762』
(2)特にオリフィスを使用した場合は、構造が単純で価格は安価です。
(3)可動部が無く、保守が容易です。
(4)適用可能な流体は、液体や気体、蒸気などいろいろな流体に対応可能です。
・短所
(1)流速分布の影響を受けるので、絞りの前後にかなり長い直管長を必要とします。
(2)オリフィスのエッジ部(縁部)の摩耗等の問題があり、固形物を含む液体等への使用は適していません。
(3)一般的に圧力損失が発生します。とくにオリフィスは圧力損失が大きくなります。ベンチュリ管の場合は比較的圧力損失は小さいですが、価格は高くなります。
(4)流体の中にゴミや錆などが混入すると、圧力を取り出す部分が詰まり、正しく計測されない場合があります。
(5)流量は差圧の平方根に比例するので、実質的な測定範囲を広くとることができません。この測定範囲(レンジアビリティ)は比較的小さく、1:4程度で使用される場合が多いです。
製品仕様
| 型式 | FK-BFDGシリーズ |
|---|---|
| 口径 | 50A〜1000A |
| 測定流体 | 液体・気体 |
| 最高使用圧力 | フランジ規格による |
| 取付方法 | ウェハー(フランジ挟み込み形) |
| 圧力取出方法 | コーナータップ,D・1/2Dタップ(ラジアスタップ),フランジ タップ,ベナータップ |
| オリフィス計算 | JIS Z 8762-2 : 2007 |
| 材質 | SUS304(標準), SUS316 他 |
| 接続 | JIS10Kフランジ(標準), JIS5K 16K 20K 他 |
構造図:BFDG93(0123)
構造図:BFDG80(0124)
配管組立図
問合せ・見積フォーム
※リピートや既存製品に関するお問い合わせの場合、製造番号(S/N 数字6桁)をご準備頂けますとスムーズです。
前後の記事
- 前の記事
- オリフィスプレート【FK-OP】
- 次の記事
- マノメーター【MAシリーズ】




